深圳亚威华公司 销售部电话:0755-25887166,25887236 传真:25887232
 
 
 

>> > 技术指标:

检测原理:接触燃烧式催化元件。
检测气体:天然气、液化石油气、煤气、烷类、醇、酮、苯、汽油等ⅡC
级T3组可燃气体。
测量范围:0∽100%LEL。
精  度:±5%
报警设定:低限25%LEL(可从2%到100%之间任意设定)高限50%LEL。
响应时间:小于10秒。
恢复时间:小于15秒。
报警方式:声、光报警。
防爆方式:本质安全型。
防爆标志:ibⅡCT3.
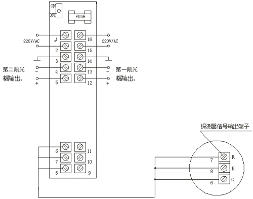
报警输出:二段报警光电耦合输出(触点容量DC24V/50mA),
4∽20mA标准电流输出(可选)。
温度范围:控制器0∽+40℃,探测器-40∽+70℃。
精  度:±5%
湿度范围:2095 %RH。
电  源:AC220V/50Hz。
功  耗:3.5W/路。
重  量:约2.5kg/路。

>> > 外型结构:
本装置分壁挂式和盘装式两种。
各项结构及尺寸与TONS-90AA一致。

 

>> > 电路接线图

   通用型二段报警光耦输出

  选用型二段报警光耦输出及4~20mA电流输出

返回首页
公司简介 | 人才招聘 | 网站导航 | 请您留言 | 友情链接 | ENGLISH
销售部电话:0755-25887166,25887236 传真:25887232
中国报警器网 guowei.com 2006. 版权所有 深圳亚威华公司
通用网址中国报警器 网管: ywh1995@126.com